
Fisher Philharmonic
1937-1942
2
A primeira Alta-Fidelidade
Imagens do modelo de dois chassis
Imagens do Smithsonian Museum of American History
Coleção Permanente da divisão de eletricidade do Museu da História e da Tecnologia




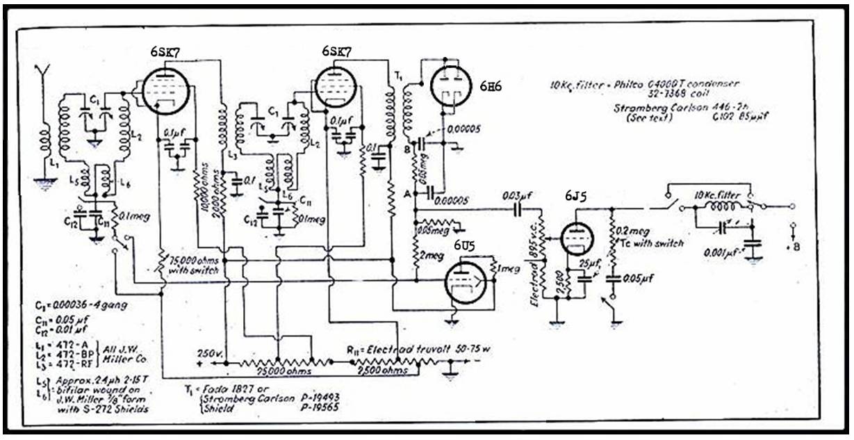
Circuito de Radio e Áudio Revista Electronics 1936
Não são conhecidos os originais da Empresa Philharmonic sobre literatura técnica referente ao modelo.
O Transformador de saída é montado junto ao alto-falante.

O circuito de áudio aproveitou o levantamento realizado nas pesquisas de Cocking chegando a um circuito final próximo ao demonstrado.