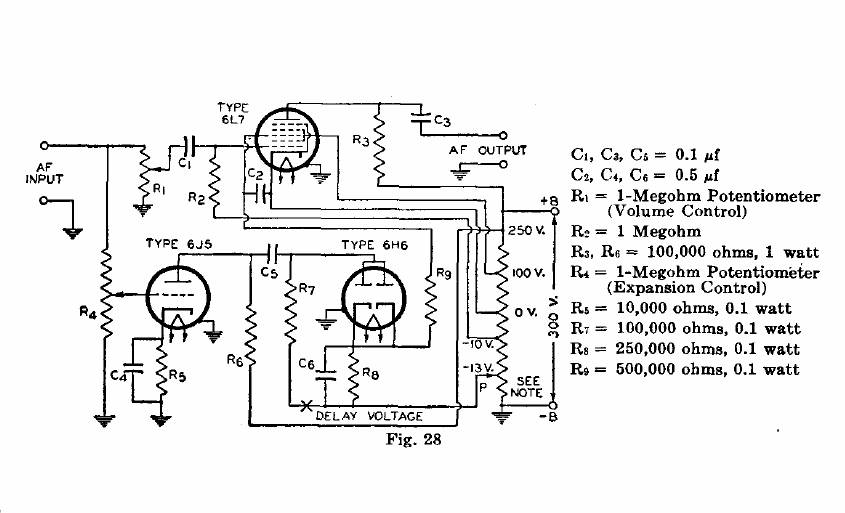
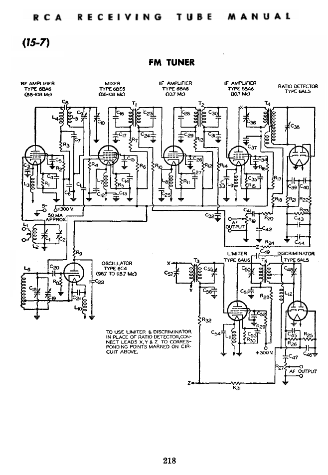
RCA RC15 , RC16 & RC17

Selected Diagrams.

 

No contexto geral procuramos sempre que possível evitar a repetição de circuitos.