
Circuits from magazine "Audio Engineering" II
Power amplifier with tone control


Xxxxxxxxxxxxxxxxxxxxx
Simplified Amplifier Using 6CZ5 Tube (6V6 similar)

xxxxxxxxxxxxxxxxxxxxx
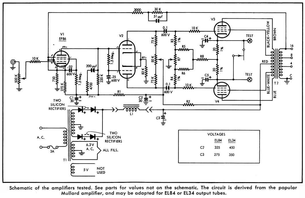
Three Mullard Derived Amplifiers





Miniature Mullard Version Amplifier

xxxxxxxxxxxxxxxxxxxxx
xxxxxxxxxxxxxxxxxxxxx
Radio Television News